ROYAUME DU MAROC

--------

OFFICE MAROCAIN DE LA PROPRIETE INDUSTRIELLE ET COMMERCIALE

--------

(19)Logo OMPIC

المملكة المغربية

--------

المكتب المغربي

للملكية الصناعية و التجارية

--------

(12)FASCICULE DE BREVET
(11)

N° de publication :

MA 33047 B1

(43)

Date de publication :

01.02.2012

(51)

Cl. internationale :

F24J 2/32

(21)

N° Dépôt :

34097

(22)

Date de Dépôt :

12.08.2011

(30)

Données de Priorité :

12.02.2009 FR 0950885

(86)

Données relatives à l'entrée en phase nationale selon le PCT :

PCT/FR2010/05008821.01.2010

(71)

Demandeur(s) :

  • COMMISSARIAT A L'ENERGIE ATOMIQUE ET AUX ENERGIES ALTERNATIVES, 25 RUE LEBLANC BATIMENT "LE PONANT D" F-75015 PARIS (FR)
  • COMMISSARIAT A L'ENERGIE ATOMIQUE ET AUX ENERGIES ALTERNATIVES, 25, rue leblanc, batiment " Le Ponant D" 75015 Paris (FR)
(72)

Inventeur(s) :

GRUSS, Jean-Antoine ; LENÔTRE, Christian ; MARECHAL, Alain ; ROSSI, Didier ; WOHRER, Michel

(74)

Mandataire :

CABINET PATENTMARK

(54)

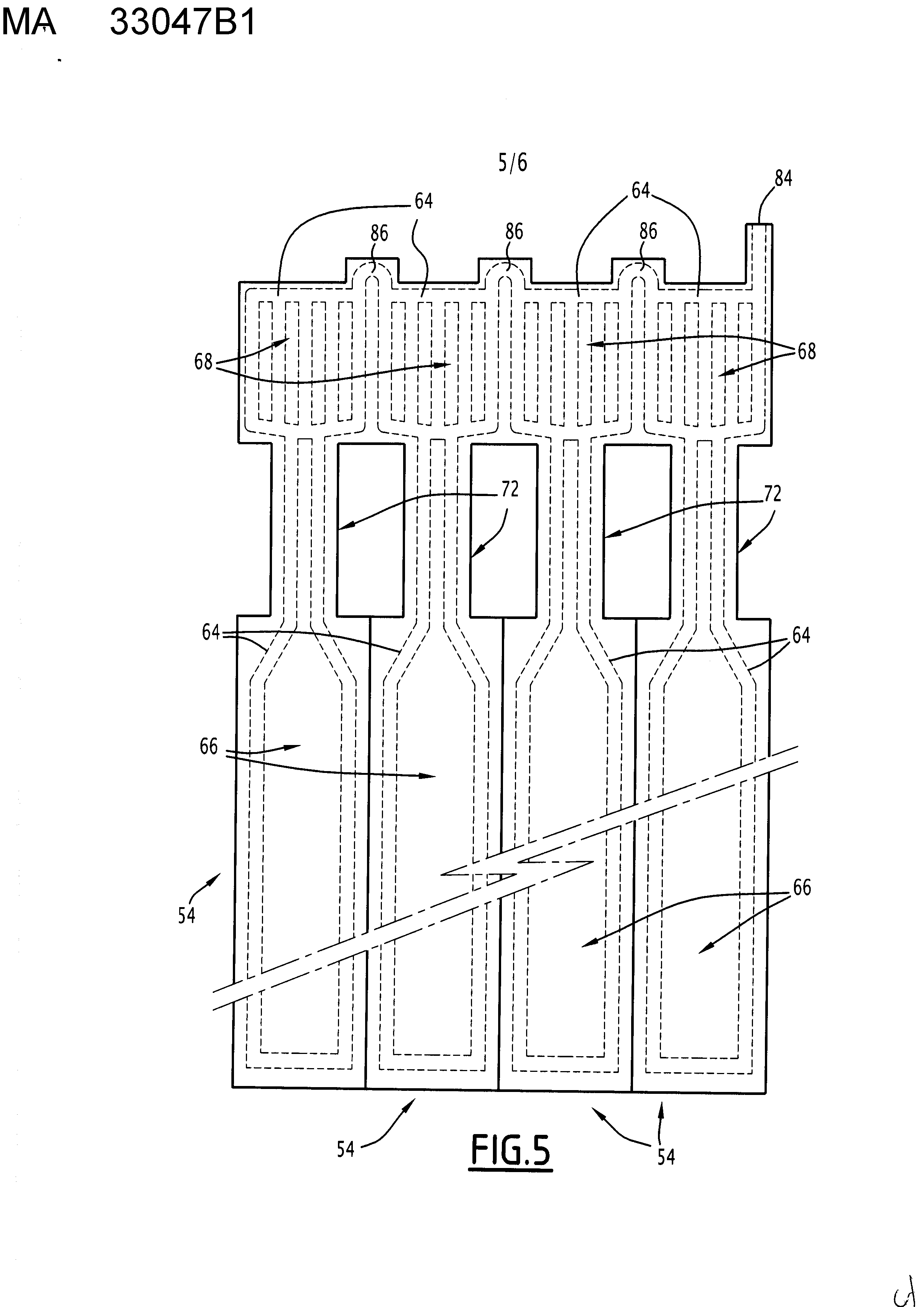
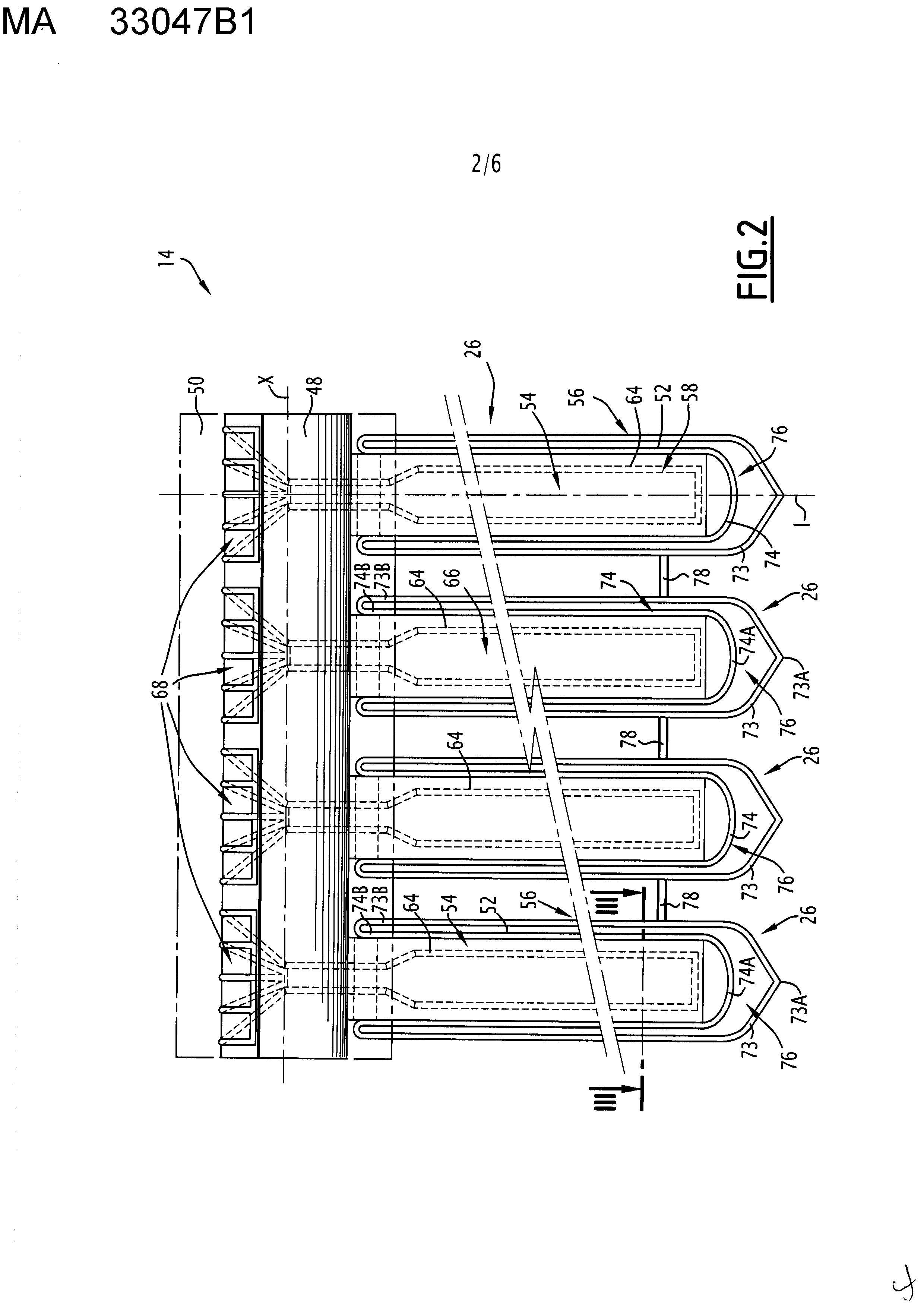
Titre : ENSEMBLE DE CALODUCS POUR CAPTEURS SOLAIRES

(57)

Abrégé : Cet ensemble de caloducs pour capteurs solaires comprend une pluralité de caloducs (54), chaque caloduc (54) étant propre à être agencé dans un capteur solaire respectif, et comprenant un fluide de caloduc (58), une première feuille et une deuxième feuille (62) localement fusionnées entre elles et délimitant un réservoir (64), le réservoir (64) contenant le fluide de caloduc (58), s'étendant sur une partie chaude (66) d'évaporation du fluide de caloduc (58) et une partie froide (68) de condensation du fluide de caloduc (58), et étant formé par un interstice entre les deux feuilles (62). Les réservoirs (64) d'au moins deux caloducs (54) sont délimités par une même première feuille et une même deuxième feuille (62). Les parties froides (68) sont partiellement fusionnées entre elles deux à deux et les parties chaudes (66) sont disjointes.